產品關鍵字:襯氟閘閥,閘閥,Z41Fs襯氟閘閥
產品名稱:襯氟閘閥
產品型號:Z41Fs
設計與制造:GB 12234
結構長度:GB 12221(長系列)、JB97
法蘭連接尺寸:JB78、JB79、GB 9113、HG、SH
用途:
Z41Fs襯氟閘閥專用于控制腐蝕性或強腐蝕性介質,閥體內 腔表面覆有可供選擇的各種氟塑料,適用于不同 工作溫度和流體管路,具有強度高、耐腐蝕性能好的特點。
適用溫度:≤100℃、≤120℃ ≤150℃(按照襯里材料)
材料:
閥 體:鑄鐵、球墨鑄鐵、碳鋼、超低碳不銹鋼
閥 蓋:鑄鐵、球墨鑄鐵、碳鋼、超低碳不銹鋼
襯 里:氟塑料
閥 板:碳鋼完全包覆氟塑料
支 架:碳鋼
閥 桿:2Cr13、1Cr18Ni9,部分包覆氟塑料
手 輪:鑄鐵、碳鋼
壓力等級:PN(PMa)
0.6 1.0 1.6
測試:
襯里層:電火花檢測
試驗與檢驗按API 598標準
公稱壓力:PN(PMa)
閥體:PN×1.5
密封:PN×1.1
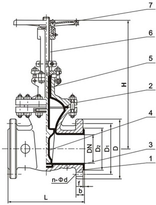
部件列表:
1.閥體 2.閥蓋 3.閥體襯里 4.閘板 5.閥桿 6.支架 7.手輪

中國.上玉集團有限公司是專業生產襯氟閥門的廠家,襯氟閘閥訂貨須知:
一、①襯氟閘閥產品名稱與型號②襯氟閘閥口徑③襯氟閘閥是否帶附件以便我們的為您正確選型。
二、若已經由設計單位選定的襯氟閘閥型號,請按襯氟閘閥型號直接向我公司銷售部訂購。
三、當使用的場合非常重要或環境比較復雜時,請您盡量提供設計圖紙和詳細參數,由我們上玉集團的專家為您審核把關。
感謝您訪問上玉集團公司網站,如有任何疑問您可以撥打我們的全國熱線電話:400-887-6587,我們一定會盡心盡力為您提供優質的服務。
2022-12-13
法蘭襯氟蝶閥的型號字母代表什么意思,襯氟閥門的型號含義2022-11-7
襯氟閥門和襯膠閥門有哪些區別(都是什么材質的)2022-5-5
襯氟閥門是什么(有哪些功能作用,應該如何使用)2021-5-17
襯氟閥門產品優缺點,襯氟閥門優點說明書2021-5-11
襯氟閥門使用說明與安裝注意事項2014-8-25
襯氟閥門選型2012-11-7
上玉集團有限公司專業生產襯氟閥門產品總匯2012-3-31
襯氟閥門知識你了解多少2012-3-31
襯氟閥門廠家供應商上玉集團2012-3-30
襯氟閥門-不要看-無可讀性